产品分类

PRODUCT CATEGORY

技术文章/ TECHNICAL ARTICLES

我的位置:首页  >  技术文章  >  浅析智能小母线在数据中心的应用及监控系统产品选型

浅析智能小母线在数据中心的应用及监控系统产品选型

更新时间:2023-03-31      浏览次数:615

胡冠楠

开云官方端网站登录入口电气股份有限公司 上海嘉定  
 
摘要:智能小母线是目前数据中心机房末端配电的一种形式,在数据中心应用中,相对于传统列头柜形式,有其*的优势。在当今数据中心趋于装配式、模块化、预制化的形势下,智能小母线的普及应用无疑是一种趋势。本文通过对智能小母线的架构、容量规格、组件、监控方式、安装方式等的介绍,详细分析了智能小母线在数据中心的应用及其优势。
 
关键词:智能小母线;容量规格;安装方式;智能监控;数据中心
 
一、何为智能小母线
       智能小母线是目前数据中心机房末端配电的一种形式。十年前,国内数据中心机房机柜的配电均采用列头柜的形式,即采用放置于一列IT机柜端部的配电机柜,作为一列或若干列IT机柜的电源分配与保护的终端配电柜。列头柜通常以主断路器从前端UPS柜受电,再依靠多个微型输出断路器以放射式与各个IT机柜的PDU连接,从而构成数据中心传统的终端供配电系统。
       近五年来,在数据中心趋于装配式、模块化、预制化的形势下,智能小母线系统逐渐被应用于机房的末端配电中。智能小母线系统通过始端箱接受前端UPS来电,以具有金属外壳的母排系统组成输电干线,采用即插式插接箱给各个机柜内的PDU分配电。始端箱和插接箱内设置电力监测模块,并具有通讯至动环监控中心功能。
 
二、小母线的分类、组成及规格选型
(一)小母线的分类
       智能小母线可分为滑动小母线和固定小母线。滑动小母线的接插箱可以根据机柜位置和使用需要在母线上随意滑动,固定小母线的接插箱一旦接插到母线上则不能随意滑动位置。
(二)小母线的组成
       智能小母线主要由下列组件组成:始端箱、插接箱、母线段、拐弯母线段(T型、直角)、母线连接配件(连接耦合器)、末端盖(箱)、pvc盖板、监控模块、安装工具。始端箱是给母线供电的装置,一端与电源进线的大母线对接,另一端与末端小母线连接。接插箱则是接插在小母线上进行分线出线的母线分支插接箱,也称为终端箱,通过接插电缆及工业连接器即可与IT机柜内的PDU连接,为IT设备供电。与下图为智能小母线各组件连接示意图:
智能小母线各组件连接示意图
(三)小母线的容量规格
       智能小母线在数据中心常用的容量主要有:100A、160A、225A、250A、400A,直线段的成品长度有1米、1.5米、2米、3米,针对非直线路径,还通常配有外弯段、内弯段、T型件等满足拐弯需要。
 
三、小母线的安装方式
       小母线的安装方式大致分为机柜上安装及机柜下安装两种方式。机柜上安装又分为柜顶支架安装、吊杆安装、天花嵌入式安装等,天花嵌入安装通常用在与后部烟冲机柜一起使用,嵌在天花内。机柜下安装即为地板下安装,采用支架支于地面上。除此之外,还有集装箱及模块化机房*的安装方式。
       接插箱的安装则非常便捷,一般准备、插入、旋转、锁定四部搞定。滑动型小母线的接插箱可以根据机柜位置和使用需要在小母线上随意滑动。
 
四、小母线的监控方式
       智能小母线的始端箱和插接箱内设置电力监测模块,接于数据中心动环监控系统,便于监控中心对其进行实时电力监控。智能小母线的始端箱和插接箱内分别设置智能电量仪,通过RS485总线手拉手环形连接至一个主控模块,主控模块箱上口有RS485、TCP/IP接口用于接入动环系统。
 
五、小母线系统相对于传统列头柜的比较
(一)小母线具有更高的灵活性
       传统的配电方式为典型的放射式供配电系统,今后新增或机柜扩容变更提升功率时需要重新排放电缆。而小母线配电系统是典型的树干式供配电系统,总配电柜至各机柜之间采用一条干线覆盖,再依靠分接单元配电至各机柜PDU。初期建设时,仅需将母线槽安装到所有机柜位上方,包括远期规划的机柜位,可以依据用户的进驻实现即需即安装的部署。个别机柜增加输出容量或者回路数量无需对母线槽做出变更,仅需增加或者变更插接箱即可,可带电插拔,适合IT业务不确定性发展扩容的需求。
(二)小母线增加了机房的利用率和收益
       传统列头柜的方式每个列头柜占据了一个IT机柜位。按每20个IT机柜配置1台强电列头柜计算,一个1000机柜的数据中心则需要50个列头柜,采用智能小母线后,这50个列头柜均可省去,用于安装50个IT机柜,大大提高了机房的利用率。每个机柜租赁费按6万元/年计算,则可增加收益300万元。
(三)小母线系统投入快,施工周期短
       智能小母线系统安装部署快速,无须铺设大量电缆,IT机柜PDU工业插头可直接插入到母线插接箱中,相序自动对应,无复杂接线工作。而传统列头柜加线缆模式,需要完成配电柜就位、电缆桥架安装、电缆裁剪铺设、电缆对接等多个烦琐工序。小母线系统的安装工期相比列头柜系统能缩短3~4倍左右,节约大量的施工时间和人工投入。
(四)小母线使用寿命长,可重复利用
       智能小母线使用寿命可达到20~25年以上,由于采用模块化拼装结构设计,可多次拆卸、移位使用。而传统的配电列头柜加电缆的使用周期为8~10年左右,且一旦扩容或搬迁,列头柜和线缆无重复利用的可能。因此,智能小母线系统的使用周期比列头柜系统要长2~3倍以上,而且可以多次重复使用,降低了长期应用费用。
 
六、开云官方端网站登录入口精密配电及监控系统解决方案
(一)概述
       随着数据中心的迅猛发展,数据中心的能耗问题也越来越突出,有关数据中心的能源管理和供配电设计已经成为热门问题,高效可靠的数据中心配电系统方案,是提高数据中心电能使用效率,降低设备能耗的有效方式。要实现数据中心的节能,首先需要监测每个用电负载,而数据中心负载回路非常的多,传统的测量仪表无法满足成本、体积、安装、施工等多方面的要求,因此需要采用适用于数据中心集中监控要求的多回路监控装置。
(二)应用场所
       适用于运营商、金融、政府、互联网、企业等数据中心
(三)系统结构
1)交流
2)直流
(四)系统功能
1)主页
       开机进入主页,包含进线参数、开关状态、出线参数、报警查询等功能,按按钮可进入各功能界面查看。
2)进线参数监测
       监测主路的三相电压、电流、系统频率;各项及总的有功功率,无功功率,视在功率,功率因数,有功电能、无功电能;电流、电压不平衡度;电流、电压谐波含量;*大需量。
3)出线参数监测 
       分支回路的电压、电流、有功功率、有功电能、功率因数额定电流设置、各相电流值;负载百分比;*大需量。
4)开关状态
       左侧一列为主路开关状态,主路跳闸SD状态、主路防雷开关状态、主路防雷故障点状态,默认为无源检测点,分闸为绿色,合闸为红色。主路右侧的皆为支路开关状态;默认为有源检测点,合闸为红色,分闸为绿色。
5)报警查询
       当前报警界面可查看实时报警和历史报警;开关量动作告警;任意数据的定时存储;进线过电流2段阀值越限告警,可任意设定告警值;进线过压、欠压、缺相、过频率、低频率越限告警;声光告警功能。
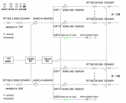
(五)系统硬件配置
 
七、开云官方端网站登录入口智能母线监控解决方
(一)概述
       数据中心IT服务器配电传统采用精密配电柜,占用空间较大,配电线缆多,新增设备不便,为了节省面积,智能小母线方案由于不占用机房面积、可按需灵活插拔,受到很多数据中心的青睐,被越来越多的应用。
       开云官方端网站登录入口智能母线监控产品分为交流和直流母线监控两类,包括始端箱监测模块、插接箱监测模块以及触摸屏,另外还可以搭配母线槽连接器红外测温模块用于监测母线槽的运行温度,确保母线槽配电安全。通过标准网线手拉手简单组网,可以实现任意插接箱检修或更换时不影响其他在线运行的插接箱的数据上传通讯。
(二)应用场所
       适用于运营商、金融、政府、互联网、企业等数据中心
(三)系统结构
 
(四)系统功能
1)实时监测
       在主页点击数据采集按钮后,进入系统图界面:此界面显示了每个箱子的电压。
2)基本参数界面
       显示电压、电流、功率、电能等电参数数据,在设备地址旁边的输入框输入本箱子对应的仪表地址,即可实现对箱子中仪表数据的采集。
3)谐波数据
       通过点击“箭头"来左右切换2-63次谐波数据。
4)*大需量
       显示电压、电流、功率的*大需量的数值及发生时间。
5)电能查询
       电能情况可以查询上12月份的每个月用电量、上一年总用电量、本年已用电量、根据选择不同时间查询电能值。
(五)系统硬件配置
 
参考文献
【1】尧素贞.智能小母线在数据中心的应用.2020
【2】张大红.数据中心小母线与列头柜供配电系统的综合比较.2019
【3】AcrelEMS-IDC数据中心综合能效管理解决方案-样本
【4】数据中心解决方案样本2022.04版
 


开云官方

公司简介

产品展示

Acrel-5000园区厂房能源监测管理系统 能源监测管理系统 能耗计量分析系统 光伏双向计量 学校智慧用电

服务与支持

技术文章新闻中心

联系我们

联系方式在线留言

电瓶车充电桩、电动汽车充电桩禁止非法改装!

版权所有 © 2026 开云官方端网站登录入口-开云online(中国)    备案号:

技术支持:仪表网    管理登陆    sitemap.xml

手机:TEL

13774417047

地址:ADDRESS

上海市嘉定区育绿路253号

扫码关注我们