产品分类

PRODUCT CATEGORY

技术文章/ TECHNICAL ARTICLES

我的位置:首页  >  技术文章  >  浅谈IT隔离电源系统在医院安全用电中的应用

浅谈IT隔离电源系统在医院安全用电中的应用

更新时间:2023-04-04      浏览次数:564

胡冠楠

开云官方端网站登录入口电气股份有限公司 上海嘉定

【摘要】根据现代医院建筑发展的趋势和特点,结合医疗 IT系统的工作原理,对医疗 IT系统作了简要介绍,并对IT系统在医院安全用电的具体应用进行了分析。通过工程实例详细探讨了医疗 IT系统在安装和配电方面应注意的问题和细节。 

【关键词】IT系统;医院;安全用电
0 引言 
        IT系统由于自身具有非常强的自动化特点,所以其在医院安全用电中得到了有效应用。这种系统可以有效地降低医护人员和患者被电击灼伤以及危及生命等情况的发生。目前,我国医院手术室等重要场合一般都设置了隔离电源系统,医疗 IT隔离电源系统为病人的安全提供了可靠保障。本文结合工程实例,详细介绍了医疗IT系统的安装细节和工程中的注意事项。
1 医疗IT系统构成 
        医疗 IT系统又称隔离电源系统,主要由隔离变压器、绝缘监视仪以及外接报警和显示设备3部分组成。隔离变压器使一次侧与二次侧的电气绝缘,也使该回路隔离,IT系统中对隔离变压器进行优化,结合内部结构,分析温度传感器的特点,可以对温度信号进行有效传递,主要是将其传递到绝缘监测系统中,在此基础上实现超温报警。同时,绝缘监测系统也是其中的主要组成部分。这种绝缘监测系统主要有报警显示仪和电流互感器,可以对故障进行准确定位。最后是报警单元,可以与绝缘监视仪之间进行通信,可以在绝缘故障的时候,及时发出声光报警,进而保证医疗用电的安全性。
2 IT系统在医院安全用电中的重要性
       现阶段,以前的医院用电方式已经不能满足相关设备发展的要求了。再加上,医院中的用电设备比较多,如果不对其相关用电设备进行科学设置,就会对设备的安全运行带来影响。然而,IT系统在医院安全用电中的有效应用,不仅可以降低触电电压,还能够预防漏电流的发生,将人身触电危险降到较小。如果当用电设备对人体的心脏漏电已经达到了10μA,就会导致患者在治疗中触电身亡,在医学上将其称为“微电击"。
        但是,如果一直选择民用中的RCD、ELCB等设备,就会对断路器的安全运行带来影响,不能满足我国医疗发展的要求。现阶段,国际上结合医疗手术室和CCU等重要场所的实际用电情况,分析了中性点不接地的供电系统的运行情况,保证供电的安全性。这个时候可以通过单相0.5~10kVA的隔离变压器,实现持续性供电,主要是为了防止医院设备中的其它供电回路触发漏电流问题,避免对患者的生命安全带来威胁。
如果IT系统的电源系统中,已经接到了负载,如医疗电气设备等,就会出现绝缘故障,导致电源端不能有效接地。这就需要从IT系统的特点出发,加强其在医疗用电设备中的有效应用,预防漏电流等情况的发生,加强对患者的保护。当IT系统在运行中出现第一个对地漏电故障时,其并不会导致系统在运行中出现断路器问题,或者是熔断器动作,在此基础上保证电源供电的稳定性和可靠性 。 
        GB16895.24—2005/IEC60364-7-710:2002《建筑物电气装置第 7-710 部分:特殊装置或场所的要求 医疗场所》中规定:“在医疗领域 2 类医疗场所内,用于维持生命的、外科手术的和其他位于“患者区域"内的医疗电气设备和系统的供电回路应配置医疗 IT系统。"
 3 开云官方端网站登录入口医用IT系统介绍
     开云官方端网站登录入口医用IT系统主要应用于诸如手术室、ICU/CCU重症监护室等重要的医疗2类场所,为这些场所的重要设备提供安全、可靠、连续的配电。医用绝缘监测及故障定位装置是开云官方端网站登录入口电气集多年电力仪表行业的设计经验,根据医疗2类场所对配电系统绝缘监测和故障定位的特殊要求而开发的。产品可实现IT系统的绝缘、负载和隔离变压器温度等状况的实时监测,并具有系统绝缘故障回路定位和多套系统集中监控等功能。产品符合企业标准 《IT系统绝缘监测仪》的规定。
医用IT系统绝缘监测产品(五件套)包括AITR系列医用隔离变压器、AIM-M100医疗智能绝缘监测仪、AKH-0.66P26电流互感器、ACLP10-24仪用直流稳压电源和AID系列(AID120、AID150)外接报警与显示仪等,产品如表1所示。
表1 医用IT系统绝缘监测产品
 
 
 
 
4 医疗IT系统在实际工程中的应用
       现如今,各种先进技术在医疗IT系统中得到了有效应用。尤其是IT系统在医院用电中的有效应用,不仅可以保证其稳定运行,还可以减少用电故障的发生。医院在具体的发展中,由于其自身的职能具有一定的特殊性,所以其配电方式也比较特殊,如外科手术室等,都需要加强对IT系统的科学应用,保证配电系统运行的可靠性,实现连续性配电。
下面工程实例详细介绍医疗 IT系统在手术室中的应用。
 
4. 1 工程概况
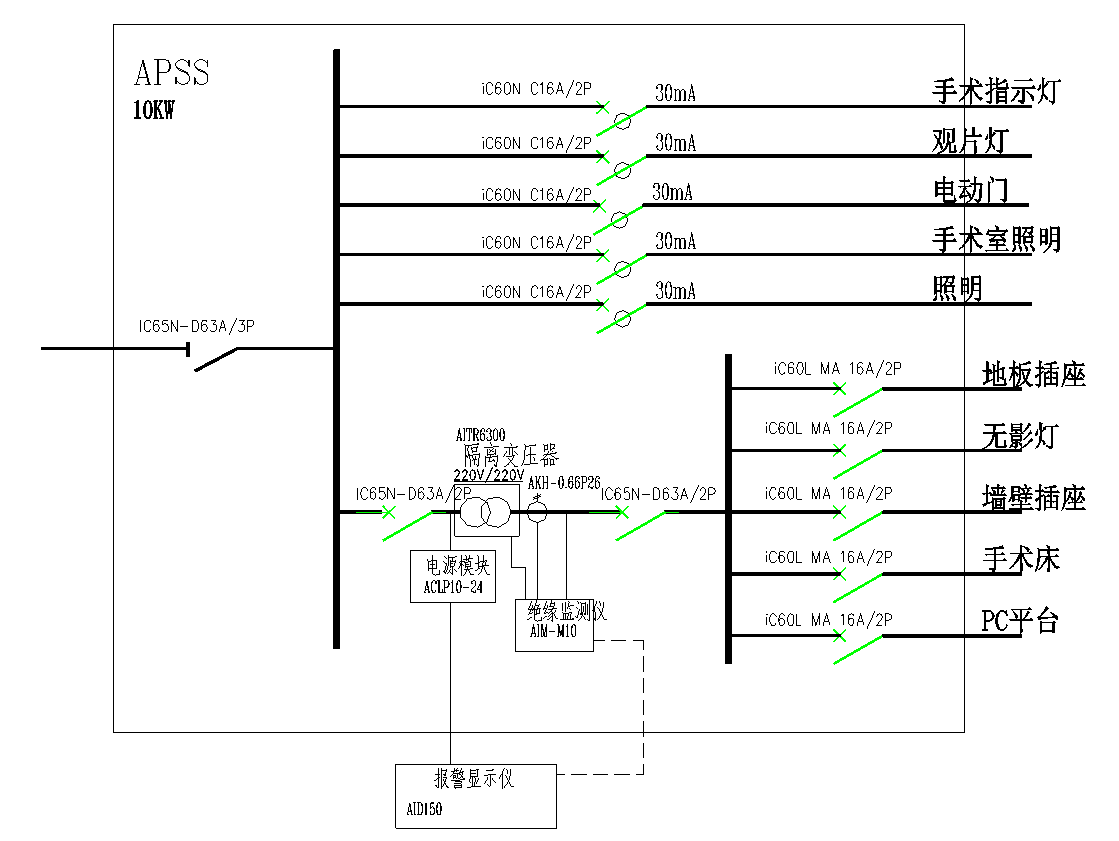
      某三级甲等医院Ⅰ级手术室,用电负载有照明、插座箱、中央情报控制面板、吊塔等,接入医疗 IT系统的负载为单相插座箱、手术室吊塔等回路。(见图4)
图4手术室配电示意图
 
4. 2 配置说明及系统特点
        该项目医疗 IT系统采用开云官方端网站登录入口医用隔离电源系统,系统的基本配置包括 AITR6300 型单相隔离变压器、AIM-M10 型绝缘监视仪、AID150 集中报警与显示仪、AKH-0.66P26型电流互感器以及其他辅助配件。
        AITR 型隔离变压器绕组之间电隔离,为了更大限度地减少电磁干扰,在变压器的初级和次级绕组之间增加了静电屏蔽层,并将该屏蔽层连接到一个独立的接线端子,以便于等电位联结。由于环境温度超过 40 ℃将会降低变压器的额定功率,因此变压器内部安装了 PTC 温度传感器,对变压器绕组进行超温保护。
        AKH-0.66P26 型电流互感器是专门应用于医疗场所隔离电源监视的测量电流互感器,其功能在于将负载电流转换成可以被评估设备评估的信号。
        AIM 型绝缘监视仪监视交流电压 70~264 V的医疗 IT系统中的对地绝缘电阻 Rf,监视 IT系统变压器的负载电流以及绕组温度。该绝缘监视仪不要求另供电电源,允许的系统漏电容 Ce 可达 5 μF。在标准工作状态,AIM 自带的显示屏显示系统对地绝缘值的当前测量值,这些报警信息也可通过总线显示在集中报警与显示仪AID150 上。
 
4.3 注意事项
        安装过程中,隔离变压器次级接线端子不能接地;
        人体不能同时触及次级两端,否则就有触电的危险;
        保证隔离变压器周围自由的空气流动,控制温度;
        不能将电流互感器安装在接近强磁场的位置,注意将电流互感器的初级导线垂直穿过电流互感器;
        当多个医疗 IT系统由一个总配电箱供电时,要考虑三相平衡,隔离变压器进线保护采用只带短路保护不带过负荷保护的单磁式断路器。隔离变压器输出负载端设置一检修用隔离开关。
5  结束语
        医院的用电设备直接影响着患者的生命安全,而且医院建筑由于其本身功能的特殊性和复杂性,使其对电气设计有严格的要求,所以在信息化时代背景下要加强对IT系统的科学安装,对整体的安装流程进行优化,实现对医院用电设备的合理配置,避免用电事故的发生,从而进一步促进我国医疗事业在社会中的持续发展。
参考文献
        [1].建筑物电气装置第 7-710 部分:特殊装置或场所的要求—医疗场所 GB 16895.24-2005
        [2].民用建筑电气设计规范 JGJ 16-2016
        [3].医院洁净手术部建筑技术规范 GB 50333-2013
        [4].综合医院建筑设计规范 GB 51039-2014


开云官方

公司简介

产品展示

Acrel-5000园区厂房能源监测管理系统 能源监测管理系统 能耗计量分析系统 光伏双向计量 学校智慧用电

服务与支持

技术文章新闻中心

联系我们

联系方式在线留言

电瓶车充电桩、电动汽车充电桩禁止非法改装!

版权所有 © 2026 开云官方端网站登录入口-开云online(中国)    备案号:

技术支持:仪表网    管理登陆    sitemap.xml

手机:TEL

13774417047

地址:ADDRESS

上海市嘉定区育绿路253号

扫码关注我们