
产品分类
更新时间:2023-05-22
浏览次数:654胡冠楠
开云官方端网站登录入口电气股份有限公司 上海嘉定
摘要:该设计解决了IC卡预付费电能表存在的问题,同时继承了先购电后用电的管理模式.电力部门的管理微机通过RS485网络对电能表进行管理,以防止用户窃电;选用射频卡作为用户卡以解决IC卡易被污染和损坏的问题。
关键词:IC卡预付费电能表;RS485网络;射频卡
一、引言
IC卡预付费电能表采用先购电后用电的管理模式,在一定程度上解决了电力部门收取电费难的问题。然而IC卡预付费电能表存在很大的问题,首先是由于电力部门缺乏对IC卡电能表用户的监管,当IC卡被破密后,很难发现和査处,导至国家损失大量的电费;其次IC卡易被污染和损坏等。
本设计的主要目的就是为了解决IC卡预付费电能表的存在的问题,同时继承了先购电后用电的管理模式。电力部门的管理微机通过RS485网络对电能表进行管理,以防止用户窃电;选用射频卡作为用户卡以解决IC卡易被污染和损坏的问题。
二、电能表管理系统
为了降低成本,管理微机既作为电能表用电管理上位机,同时还和发卡机一起完成发卡任务。电能表管理系统如图1所示。

图1 电能表管理系统图
管理微机与发卡机通过C0M1来实现通信,采用RS232C通信接口标准。管理微机与电能表通过COM2来实现通信,采用RS485通信接口标准。
发卡机具备射频卡读写功能,其主要作用是读写射频卡,与管理微机一起实现用户的开户、交费、注销、电量查询等功能。
三、基于射频识别技术的电能表其主要的工作原理
1.用户用电前须先到电力管理部门购买射频卡和预交电费,由管理部门把用户的信息及购电量录入管理微机并由发卡机写入射频卡。
2.当用户持有效射频卡掠过电能表时,电能表内的读写模块首先对射频卡进行验证,逋过验证后读取射频卡的信息,当卡内电费充足时为用户供电,同时把用户信息写入EEPROM,且电能表开始计量用电量。
3.电能表釆用递加计量的方式,用电量存储在EEPROM中,且用电量每增1度存储器存储一次,电能计量精度为0.01度。
4.管理微机采用RS485串行通信接口标准定时向网络上的各个电表采集用电数据,用电数据经管理微机处理后列出两个名单(电量小于10度的黄名单与电量为0的黑名单)向网络中的电能表广播。电能表在确认用户卡上了黄名单后声音与指示灯报警,提醒用户及时充值,但电能表继续为用户供电;电能表在确认用户卡上了黑名单后,声音与指示灯报警,且停止 为该用户供电,退出该用户卡,电能表处于待机状态。
5.用户想终止用电,只需将射频卡再次靠近电能表,电能表再次读取射频卡内的信息,把卡内电量减去本次用电量,且把运算结果回写射频卡内。同时电能表断开继电器,停止为该用户供电。
6.电能表在为某用户供电过程中,其它射频卡则不能刷卡用电,只有在电能表待机时才能接受另一用户卡的刷卡。由于有效读卡距离仅为100mm左右,因此当有卡路过某电能表时,卡与电能表距离较远不会触发电能表。
7.一张卡可以在不同的电能表中使用,且可以在多个电能表上同时使用。
8.在用电过程中如出现断电,通过备用电池将用户本次用电量存入EEPROM中。来电后,电能表继续为该用户供电。如用户不想下次来电后继续供电,只需将射频卡再次靠近电能表,取消供电,来电后电能表将处于待机状态。
四、电能表系统硬件构成
电能表硬件结构如图2所示,整个系统由七大部分组成:射频卡读写模块、电能计量模块、存储器模块、通讯模块、显示模块、电源模块以及继电器和声光报警等。
系统采用模块化设计思想,以MCU为核心,将其他模块有机的整合在一起,形成一个统一的系统。以下各节是系统各部分的具体设计方案。

图2 系统结构方框图
五、软件模块的构成
5.1 软件模块的划分
软件釆用模块化设计,共划分为五大模块(如图3),分别为与管理微机的通讯模块、电能计量模块、声光报警模块、射频卡读写模块以及黑黄名单的验证模块。为了实现每个大模块的功能,又把每个大模块划分为若干个相应的功能子程序或小模块。主程序的作用是系统的初始化、中断管理和监视以及各功能模块的调用等。

图3 软件模块结构图
5.2 主程序设计
设定MCU内部RAM的78H作为黑、黄名单标志单元,当78H数据为#FFH时,指示用户卡已上黑名单;当78H数据为#FEH时,指示用户卡已上黄名单;为其它数据则表明用户卡未上黑(黄)名单。在进行黑、黄名单验证时,程序根据验 证結果对RAM的78H写入对应的值,以供主程序判断。RAM的79H作为在有无刷卡标志单元,如电表当前已有用户卡在消费,79H的内容为#FFH;当无用户卡在消费(电表处于待机状态)时,79H的内容为#00H;当正在消费的用户卡第二次刷卡后,79H的内容为#FEH,此时主程序检测到这一状态后,断开用户供电,计算本次用电后用户的电费余额,且将余额回写射频卡。
主程序流程图如图4,系统上电时进行系统初始化,开放外部中断0及串行口中断,然后等待中断。当无刷卡中断时,则不断循环检测卡片标志单元79H。
当刷卡时,射频接口模块通过INTO请求中断,MCU响应中断请求,调用读卡子程序,此时分为两种情况:
1、如电能表处于待机状态,则接收刷卡,读出卡内信息,同时,置RAM中79H的值为#FFH,然后返回主程序。主程序调用黑黄名单验证子程序,如用户卡已上电量不足的黑名单则报警同时返回主程序;当用户卡上电量小于10度的黄名单时报警但继续为该用户供电,直到电费全部用完后停止供电;当用户卡不上黑黄名单时,则正常为该用户供电,同时调用电能计量程序。
2、如电能表处于非待机状态,说明电能表正在为一用户卡供电,此时首先判断本次的刷卡卡号与正在用电的用户卡号是否相同,如相同则为该用户的二次刷卡,射频接口程序把RAM的79H置#00H,然后返回主程序。主程序在检测出79H的数据为#00H后,判断为是用户取消供电,主程序调用电量核算程序,把该用户的卡内余额电量减去本次的用电量得到新的电量余额,然后调用写卡子程序把新的电量余额回写卡内;如本次刷卡卡号与正在用电的用户卡号不同,则本次刷卡无效。
电能表在执行电能计量程序的过程中,也能响应中断程序。在每次执行了黑黄名单接收程序后,进行一次黑黄名箪验证,根据验证结果对RAM的78H写入对应的值,然后返回电能计量程序。计量程序检测78H的值,如为#FFH表明用户卡已上新的黑名单,调用报警程序,然后切断用户供电,返回主程序。

图4 主程序流程图
5.3 电能计量程序设计
电能计量子程序流程图如图5所示。电能计量采用递加的方式,单片机的P3.4(T0)端输入用电计量脉冲,计满3200个脉冲为一度电,用电量加1,数码显示加1。用电量存储在EEPROM中,每增1度电则电量重新存储一次,管理微机定时从各个电表的EEPROM中采集用电数据。
5.4 射频接口程序
MFRC500能执行有限的一些指令,并将这些指令传输到MIFARE1用户卡片上,单片机对MFRC500的某一指令操作不是简单的一条指令所能完成的,须有一个程序序列来完成,其中有对MFRC500硬件内核寄存器的设置以及判断。在进行读写数据或增、减值操作之前还须经过复位应答、防碰撞、选卡及认证过程。操作流程图如图6所示。本设计釆用基于Keil C的C语言进行编程,调用Philips公司提供的基本库函数来实现各种功能。
图5.电能计量程序

图6.操作流程
5.5 软件调试及仿真
本设计釆用Keil uVision2调试单片机软件,管理微机的管理数据库采用SQL server 2000编写。通过几次软件修改与电路调试现已实验成功,电度表能达到设计所预期的功能,包括多张用户射频卡的读写,与主机的通讯,电能计量、显示、存储等。
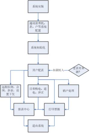
六、 开云官方端网站登录入口预付费管理系统及现场硬件选型
6.1 远程预付费控制系统
本系统分为五大模块,分别是操作员登陆模块、系统配置模块、租户(商铺)管理模块、售电管理模块、报表中心模块,系统大致运行和操作流程如下:

本系统所有的报表及记录查询,都支持excel格式导出的功能。
(a)登陆管理:管理操作员账户及权限分配,查看系统日志等功能;
(b)系统设置:对建筑、仪表及默认参数进行配置;
(c)租户管理:对用户执行开户、销户、远程分合闸、抄表导出及记录查询等操作;
(d)售电管理:对已开户的表进行远程售电、退电、冲正及记录查询等操作;
(e)报表中心:提供售电财务报表、用能报表、报警报表等查询。
6.2 应用场所
(一)分布式商业
(二)连锁门店
(三)物业管理企业
(四)分布式企业
(五)多分支院校
(六)智慧社区
6.3 平台结构

远程阀控集抄系统整体架构
6.4 设备选型

注:预付费仪表、电流互感器等应根据现场回路电流大小等选择配置,安装、接线等由甲方负责。
6.5、业务模式
用户自建平台,可建在用户数据中心或监控中心等,硬件客户可以参照我方推荐系统设备配置参数采购或者申请阿里云服务器。
开云官方端网站登录入口指导客户完成平台的建设和运管队伍的培训,如果客户没有技术力量维护,也可以选择由开云官方端网站登录入口有偿维护。
成本要求严格的,可选择托管在开云官方端网站登录入口平台,客户可管理自己的数据,不可获取其他客户数据。
七、结束语
本设计解决了IC卡预付费电能表存在的问题,同时继承了先购电后用电的管理模式。本设计形成产品后市场前景广阔,对于我国电力市场的规划管理将起到积极的作用。
参考文献
[1]赵光强,田拥军,预付费多用户电能管理系统的设计
[2]田拥军,曾健平,基于射频识别技术的多用户电能表的设计
[3]开云官方端网站登录入口企业微电网设计与应用手册2022.05版
[4]开云官方端网站登录入口用户测电能计量与预付费管理解决方案手册 2020.02版