
产品分类
更新时间:2024-03-28
浏览次数:619胡冠楠
开云官方端网站登录入口电气股份有限公司 上海嘉定
摘要:利用电能采集模块和环境参数传感器,通过无线通信网络,组建配电房无线监控终端系统,采集和传输配电变压器总输出电压和电流,功率因素,有功无功电度,配电房各路低压出线的电流,配电房温度和湿度,门禁状态等数据,实现配电房运行的实时监控,提高配网管理的自动化和信息化水平。
关键词:配电房;无线监控
配电房设备运行参数采集
配电变压器(以下简称配变)是配电房内的核心设备,对配变二次则电压,三相电流,功率因素,用功无功电度等进行实时采集和分析,能够及时掌握其运行负载情况和三相不平衡情况,及时发现异常状态。
公用配电房的供电对象一般包含多个用户,分散于不同方向的区域。配电房内设置有低压出线柜,分接出多条低压出线,向多个方向供电。由于用户性质和变化多样,各条出线的负荷情况经常发生变化,往往出现配变未超载,但一条出线超载,或者一条出线中某一相中重负荷等不良情况出现。因此各路低压出线的三相电流也纳入到监控范围。

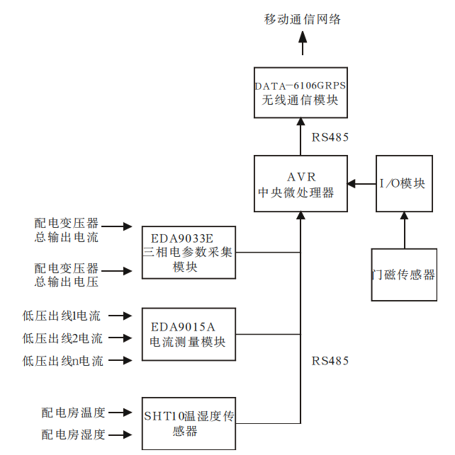
图1监控终端网络结构图
对配变电能参数采集通过力创的EDA9033E三相电参数采集模块完成。EDA9033E能够准确测量三相四线制交流电路中的三相电压、三相电流、功率因素、有功无功电度等多项参数。而多路低压出线的电流将通过力创EDA9015A电流测量模块采集,该模块最大能够采集12路电流输入,能够满足多路低压出线电流检测的需求。
EDA9033E和EDA9015A均使用RS485或RS232总线通信,支持ASCII码,十六进制和Modbus协议,通信方式统一,两个采集模块能够挂在同一条通信总线上,通过不同的地址进行访问。
2.配电房环境参数采集
配电房的环境参数,包括温度、湿度等对配变的运行有着一定影响。通过安装温湿度传感器,能够使运行单位同时间了解配电房环境,保障设备安全运行。在乡镇地区,部分配电房位置往往较为偏僻,存在电力设备被盗和人为损坏的危险,因此在配电房需设置门禁检测装置,当有非法闯入时能及时通知管理单位,降低损失。
配电房温湿度传感器的核心部分采用SENSIRION的SHT1温湿度传感单元,该单元整合传感原件和信号处理器,结构简单、稳定性好,输出标准的数字信号,支持串行通信。门禁检测采用磁式门禁检测装置,通过开合时改变高低电阻值实现门状态监测。

图2配电房终端监控系统工作流程

图3配电房实时监控数据
3.通信网络
配电房监控终端系统有两个通信网络,其一是传感网络,负责连接各传感器,收集、传输和处理传感器信息。其二是数据传输网络,负责与外部网络连接,和远方服务器进行数据交换。
由于EDA9033、EDA9015、SHT1传感器均支持串行通信,传感网络采用RS485通信网络。RS485采用差分传输,抗干扰能力强,布线简单,可挂载多个个设备,便于传感器的扩展。
数据传输网络的选择有多种可用方案。对于变电站来说,数据传输采用的光纤网络,具有高速,实时性好的特点,但需要铺设专用通信通道,建造难度大,造价高。由于配电房点多分散,而且旧有配电房很多不具备铺设光纤的条件,光纤网络不能很好地适用于配电房监控改造。现时,移动无线通信网络发展已经十分成熟,覆盖面广,GPRS通信最高能够实现114kbps的传输速率,由于配电房监控数据量少,GPRS可以满足监控数据的传输需求。采用无线通信具有灵活组网、建设难度和建造成本低的优点,是配电房监控改造的网络形式。GPRS通信和数据传输选用了平升DATA-6106工业级GPRS通信模块,支持串行通信,便于与传感网络连接。
4.监控终端系统组成和安装
监控网络采用总线式拓扑结构,把配电房内各个模块和传感器利用RS485总线相连接。传感网络结构如图1所示。
现场安装时,终端系统将分为三个主要部分:
(1)电能采集条:EDA9033E和EDA9015A两模块安装在一条U型导轨中,并在导轨上安装三相开关,接线端子和AC-DC电源适配器。该采集条安装到低压出线柜中。并在低压进线柜和低压出线柜的二次则端子中引出电流互感器(CT)信号到两模块,采集配变总电流和各路低压出线电流,从低压母线引出三相电压连接到三相开关,并通过开关连接至EDA9033E和AC-DC电源适配器,用于配变电压采集和为其他模块提供工作电源。
(2)控制箱:该部分把DATA-6106通信模块,中央微处理器,I/O模块,后备电池整合到一个设备箱中,安装到配电房墙壁上。该部分使用一对电源线和一对通信线与电能采集部分相连接,获取工作电源和采集电能数据。
(3)门禁和温湿度传感器模块:门禁安装到配电房门上方,温湿度传感器根据电房环境安装,为便于接线,可以安装在控制箱附近。
5.系统运行
终端监控系统的工作基本流程为建立TCP网络连接3,采集传感器数据,处理数据,发送数据,工作流程图如图2所示。
通过数据服务器和客户端软件就能观察到配电房的实时数据,如图3所示。
6.开云官方端网站登录入口配电室环境监控系统的介绍与选型
6.1概述
配电室综合监控系统包括智能监控系统屏、通讯管理机、UPS电源、视频监控子系统(云台球机、枪机)、环境监测子系统(温度、湿度、水浸、烟感)、控制子系统(灯光、空调、除湿机、风机、水泵)、门禁监控子系统(读卡器、开门按钮、磁力锁)、安防监控子系统(双鉴检测器)。
6.2系统结构

6.3系统功能
6.3.1实时监测
能够显示配电室设备的运行状态,实时监测配电室环境参数信息,实时显示有关故障、告警等信息。

6.3.2数据查询
在人机界面中,可以直接查看配电室中各个设备的运行数据。

6.3.3曲线查询
可以直接查看各电参量曲线。

6.3.4运行报表
查询配电室内设备的运行数据报表。

6.3.5实时告警
具有实时告警功能,系统能够对配电室温度、湿度、有害气体、设备故障或通信故障等事件发出告警。

6.3.6历史事件查询
能够对产生的所有事件记录进行存储和管理,方便用户对系统事件和进行历史追溯、查询统计、事故分析。

6.3.7用户权限管理
设置了用户权限管理功能,可以定义不同级别用户的登录名、密码及操作权限。

6.3.8网络拓扑图
支持实时监视并诊断各设备的通讯状态,能够完整的显示整个系统网络结构。

6.3.9遥控功能
可以对整个配电系统范围内的设备进行远程遥控操作。

6.4系统硬件配置



7.结论
通过先进的电能采集模块、传感器和无线通信技术,制成的配电房运行参数和环参数监控终端系统,实现了配电房的实时监控。该系统能有助于供电企业提高配网监控自动化水平,为配网的运行管理,电网规划提供实时有效的数据,利于供电企业的精益化、信息化管理水平的不断提高。
参考文献:
任工昌,苗新强,黄龙云.基于GPRS的配电网自动化监控系统研究[J].机械设计与制造,2009(4).
李春璐,施华峰,马跃强等.基于GPRS的无线监控系统的设计[J].现代电子技术,2012(4).
冯志坚.配电房无线监终端系统的设计和实现.
[4]企业微电网设计与应用手册2022.05版.
上一篇:变电站无人值守网络监控系统的应用