
产品分类
更新时间:2024-08-29
浏览次数:640摘要:阐述分布式新能源交直流母线混合型分布式发电储能系统,分布式新能源发电中的储能系统工作模式,各种工作模式下的电能管理策略,探讨超*电容与蓄电池两者共同组成的混合储能系统。
关键词:混合储能系统,分布式新能源,电能管理。
0、引言
分布式发电中的储能系统为了有*降低功率波单电压获取剩余容量。但需要特别注意的是,电池动所带来的影响,就需要在外部电网展开新能源输在工作过程中,剩余容量和单电压两者之间并不存出,从而促使系统时刻维持自带负载输出状态。
1、分布式新能源交直流母线混合型分布式发电储能系统
文章所阐述的分布式新能源发电系统主要指的是交直流母线混合型分布式发电系统。此发电系统主要利用新能源太阳能与风能进行发电。通常情况下,太阳能与风能发电的跟*状态都处于**功率点,但是由于这两种新能源发电模式非常容易受到天气等各种因素的影响与干扰,*终造成系统输出功率状态不能时刻保持稳定状态。因此,为了充分确保此系统可以在孤岛条件下长时间处于稳定运行状态,文章通过分析将超*电容与蓄电池作为系统储能装置,通过二者剩余容量以及自身特点等各种实际运行情况,制定出不同的控制策略,从而达到对系统能量进行有*管理的目的[1]。
分布式新能源发电中的储能系统工作模式
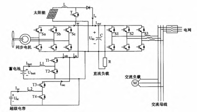
系统能源管理过程中的关键参考依据包括两个主要方面,(1)电池的超前状态;(2)超*电容器。在物理算法中超电容器和单电压的平方形成正比例关系,由此可以推出能够通过测量超电容器的单电压获取剩余容量。但需要特别注意的是,电池在工作过程中,剩余容量和单电压两者之间并不存在明确的函数关系,在此情况下就需要采取间接测量法。分布式新能源发电中的储能系统使用的是系统系数积分法与卡门过滤器,从而实现在电池的线上能够计算出SOC。本文对此进行简要的分析与讨论,根据相关预测,假若将电力容量的SOC正常状态设定为20%~90%之间,那么低容量可能为20%以下,高容量则为90%以上。可以得出在实际应用过程中会存在诸如SOC的30%~90%、电池、低容量以及高容量等多种模式。当采用同一种控制策略应对所有模式时,检查电池的SOC、超*电容器以及系统运行时间之外的电网,就可以明确分布式新能源中储存能量所需的控制策略。如图1所示,AC/DC总线混合发电系统,主要借助太阳能和风力发电,通常情况下,在实际运行过程中,*高的跟*状态则为太阳能与风力发电输出处于快速的变化因素。例如,在天气情况良好的状态下,采用超*电容器作为能源储存设备。分布式新能源发电中储能系统为了促使其能够在孤岛状态下处于长期而稳定的运行模式,就会利用长期能量储存装置,使用大容量电池,如612V/65Hz。应明确的是,必*根据两种不同的能源储存单元的自身特点、外部电网实际状况以及剩余容量情况等,分别采用针对性的控制策略[2]。

图1交流混合母线分布式发电系统
各种工作模式下的电能管理策略
储能系统均处于正常模式的情况。此模式是*为常见的工作模式,此时电池剩余容量与超*电容都维持在正常状态。但由于新能源发电系统采用的太阳能与风能发电模式都具备间歇性特质,因此在实际运行时*易发生本地载荷骤然降低或增加的突发*况。当出现此种情况时,势必会导致发电系统输出功率发生高频波动。并且同时又因为蓄电池装置需要比较长的时间来完成充电或是放点过程,就难以及时有*的控制此种高频波动。所以,就应当充分利用超*电容控制这部分波动功率。除此之外,在分布式新能源发电储能系统处在孤岛条件或并网状态下运行时,同样可以对储能系统中的功率采取上述能量管理策略进行合理的配置,根据实际运行情况产生出实际所需功率。同时能够通过合理调节增益K的方式,实现有*分配超*电容与蓄电池两种储能装置所输出的功率。例如,当超*电容剩余较大的容量时,可以将增益K相应的提高,从而促使超*电容能够承担较多的功率输出。
(2)蓄电池异常模式。蓄电池异常模式状态下的情况主要表现为蓄电池储能装置所剩余的容量处于较低或较高的状态,而超*电容装置当中的剩余容量却一直处于正常状态。在此种情况下,就会使整体电网系统运行的安全性与稳定性大幅度降低,因此,为了确保系统的正常运行,必*在*短的时间内使系统恢复到正常工作模式。同时,当分布式发电中的储能系统处于并网状态的情况下,其实际的运行状态就会与蓄电池电容异常模式比较接近,此时,为了尽快恢复蓄电池装置自身的剩余容量,就必*采用内外电网能量交换的方法,从而真*确保系统的正常运行。在此过程中,可能会产生一定的功率冲击,但其对系统造成的实际影响并不明显。除此之外,在孤岛状态下储能系统实际运行过程中,由于超*电容装置自身能量存储状态有一定的限*,因此难以促使蓄电池装置在短时间内借助能量传递的方式恢复到正常工作状态。针对此种情况,就只能借助超*电容来确保能量的有*传递,直到并网成功之后,才能够再将蓄电池装置充电,从而确保其能够恢复到正常的运行状态[3]。
(3)超*电容异常模式。对于超*电容异常模式来讲,其所表现出的异常情况为:当蓄电池储能装置自身的剩余容量处于正常状态下,而超*电容储能装置当中的剩余容量却会发生较高或较低的异常情况。在此种背景下,分布式发电储能系统自身性能就会大幅度降低,例如其吸收与释放高频功率性能,严重时还会给整体系统相应功能带来严重的负面影响。必*及时使系统恢复到正常的工作模式。与此同时,当分布式新能源发电中储能系统处于并网状态当中时,可以将外部电网视为一个不设上限的电网连接,在此情况下,超*电容就可以借助能量传递的方式,来将超出自身的能量传递到外部电网当中,从而能够促使自身在短时间内恢复到正常的运行状态。此外,在孤岛状态下,储能系统运行过程当中,由于会缺乏外部电网提供的相应辅助支持,因此就应当充分确保储能系统一直维持在功率平衡的稳定状态,通过超*电容来切实提升系统自身的反应力。与此同时,为了确保分布式新能源发电输出功率稳定性的有*提升,还必*强化超*电容与蓄电池二者储能装置之间的能量传递,从而切实达到能量有*管理的目的。
(4)全部异常模式。对于全部异常模式状态下的能量管理策略来讲,必*综合考虑上述几种异常模式,通过直流母线之间的相互均衡,从而促使异常模式能够合理转述为上述的其中一个模式,进而可以再运用相对应的管理策略实行控制。针对都处于异常模式下的能量管理策略来讲,可以分为下面两种情况:①蓄电池剩余容量与超*电容都处于过高的情况,此时就需要在孤岛运行过程中,控制其自身输出功率;②对于蓄电池剩余容量与超*电容两者都处在过低的状态下来讲,为了有*维持敏*负荷始终处于正常状态下,就必*剔除一些不必要的负载,从而充分确保分布式新能源发电系统处于稳定状态。
Acrel-2000MG微电网能量管理系统概述
Acrel-2000MG微电网能量管理系统,是我司根据新型电力系统下微电网监控系统与微电网能量管理系统的要求,总结国内外的研究和生产的经验,专门研制出的企业微电网能量管理系统。本系统满足光伏系统、风力发电、储能系统以及充电桩的接入,全天候进行数据采集分析,直接监视光伏、风能、储能系统、充电桩运行状态及健康状况,是一个集监控系统、能量管理为一体的管理系统。该系统在安全稳定的基础上以经济优化运行为目标,提升可再生能源应用,提高电网运行稳定性、补偿负荷波动;有*实现用户侧的需求管理、消除昼夜峰谷差、平滑负荷,提高电力设备运行效率、降低供电成本。为企业微电网能量管理提供安全、可靠、经济运行提供了全新的解决方案。
微电网能量管理系统应采用分层分布式结构,整个能量管理系统在物理上分为三个层:设备层、网络通信层和站控层。站级通信网络采用标准以太网及TCP/IP通信协议,物理媒介可以为光纤、网线、屏蔽双绞线等。系统支持ModbusRTU、ModbusTCP、CDT、IEC60870-5-101、IEC60870-5-103、IEC60870-5-104、MQTT等通信规约。
本方案遵循的标准有:
本技术规范书提供的设备应满足以下规定、法规和行业标准:
GB/T26802.1-2011工业控制计算机系统通用规范1部分:通用要求
GB/T26806.2-2011工业控制计算机系统工业控制计算机基本平台2部分:性能评定方法
GB/T26802.5-2011工业控制计算机系统通用规范5部分:场地安全要求
GB/T26802.6-2011工业控制计算机系统通用规范6部分:验收大纲
GB/T2887-2011计算机场地通用规范
GB/T20270-2006信息安全技术网络基础安全技术要求
GB50174-2018电子信息系统机房设计规范
DL/T634.5101远动设备及系统5-101部分:传输规约基本远动任务配套标准
DL/T634.5104远动设备及系统5-104部分:传输规约采用标准传输协议子集的IEC60870-5-网络访问101
GB/T33589-2017微电网接入电力系统技术规定
GB/T36274-2018微电网能量管理系统技术规范
GB/T51341-2018微电网工程设计标准
GB/T36270-2018微电网监控系统技术规范
DL/T1864-2018型微电网监控系统技术规范
T/CEC182-2018微电网并网调度运行规范
T/CEC150-2018低压微电网并网一体化装置技术规范
T/CEC151-2018并网型交直流混合微电网运行与控制技术规范
T/CEC152-2018并网型微电网需求响应技术要求
T/CEC153-2018并网型微电网负荷管理技术导则
T/CEC182-2018微电网并网调度运行规范
T/CEC5005-2018微电网工程设计规范
NB/T10148-2019微电网1部分:微电网规划设计导则
NB/T10149-2019微电网2部分:微电网运行导则
系统可应用于城市、高速公路、工业园区、工商业区、居民区、智能建筑、海岛、无电地区可再生能源系统监控和能量管理需求。
Acrel-2000
Acrel-2000系列监控系统
MG
MG—微电网能量管理系统。
系统配置
本平台采用分层分布式结构进行设计,即站控层、网络层和设备层
图1典型微电网能量管理系统组网方式
系统功能
微电网能量管理系统人机界面友好,应能够以系统一次电气图的形式直观显示各电气回路的运行状态,实时监测各回路电压、电流、功率、功率因数等电参数信息,动态监视各回路断路器、隔离开关等合、分闸状态及有关故障、告警等信号。其中,各子系统回路电参量主要有:三相电流、三相电压、总有功功率、总无功功率、总功率因数、频率和正向有功电能累计值;状态参数主要有:开关状态、断路器故障脱扣告警等。
系统应可以对分布式电源、储能系统进行发电管理,使管理人员实时掌握发电单元的出力信息、收益信息、储能荷电状态及发电单元与储能单元运行功率设置等。
系统应可以对储能系统进行状态管理,能够根据储能系统的荷电状态进行及时告警,并支持定期的电池维护。
微电网能量管理系统的监控系统界面包括系统主界面,包含微电网光伏、风电、储能、充电桩及总体负荷组成情况,包括收益信息、天气信息、节能减排信息、功率信息、电量信息、电压电流情况等。根据不同的需求,也可将充电,储能及光伏系统信息进行显示。

图2系统主界面
子界面主要包括系统主接线图、光伏信息、风电信息、储能信息、充电桩信息、通讯状况及一些统计列表等。


图3光伏系统界面
本界面用来展示对光伏系统信息,主要包括逆变器直流侧、交流侧运行状态监测及报警、逆变器及电站发电量统计及分析、并网柜电力监测及发电量统计、电站发电量年有*利用小时数统计、发电收益统计、碳减排统计、辐照度/风力/环境温湿度监测、发电功率模拟及效率分析;同时对系统的总功率、电压电流及各个逆变器的运行数据进行展示。

图4储能系统界面
本界面主要用来展示本系统的储能装机容量、储能当前充放电量、收益、SOC变化曲线以及电量变化曲线。

图5储能系统PCS参数设置界面
本界面主要用来展示对PCS的参数进行设置,包括开关机、运行模式、功率设定以及电压、电流的限值。

图6储能系统BMS参数设置界面
本界面用来展示对BMS的参数进行设置,主要包括电芯电压、温度保护限值、电池组电压、电流、温度限值等。

图7储能系统PCS电网侧数据界面
本界面用来展示对PCS电网侧数据,主要包括相电压、电流、功率、频率、功率因数等。

图8储能系统PCS交流侧数据界面
本界面用来展示对PCS交流侧数据,主要包括相电压、电流、功率、频率、功率因数、温度值等。同时针对交流侧的异常信息进行告警。

图9储能系统PCS直流侧数据界面
本界面用来展示对PCS直流侧数据,主要包括电压、电流、功率、电量等。同时针对直流侧的异常信息进行告警。

图10储能系统PCS状态界面
本界面用来展示对PCS状态信息,主要包括通讯状态、运行状态、STS运行状态及STS故障告警等。

图11储能电池状态界面
本界面用来展示对BMS状态信息,主要包括储能电池的运行状态、系统信息、数据信息以及告警信息等,同时展示当前储能电池的SOC信息。

图12储能电池簇运行数据界面
本界面用来展示对电池簇信息,主要包括储能各模组的电芯电压与温度,并展示当前电芯的**、*小电压、温度值及所对应的位置。


图13风电系统界面
本界面用来展示对风电系统信息,主要包括逆变控制一体机直流侧、交流侧运行状态监测及报警、逆变器及电站发电量统计及分析、电站发电量年有*利用小时数统计、发电收益统计、碳减排统计、风速/风力/环境温湿度监测、发电功率模拟及效率分析;同时对系统的总功率、电压电流及各个逆变器的运行数据进行展示。


图14充电桩界面
本界面用来展示对充电桩系统信息,主要包括充电桩用电总功率、交直流充电桩的功率、电量、电量费用,变化曲线、各个充电桩的运行数据等。

图15微电网视频监控界面
本界面主要展示系统所接入的视频画面,且通过不同的配置,实现预览、回放、管理与控制等。
系统应可以通过历史发电数据、实测数据、未来天气预测数据,对分布式发电进行短期、超短期发电功率预测,并展示合格率及误差分析。根据功率预测可进行人工输入或者自动生成发电计划,便于用户对该系统新能源发电的集中管控。

图16光伏预测界面
系统应可以根据发电数据、储能系统容量、负荷需求及分时电价信息,进行系统运行模式的设置及不同控制策略配置。如削峰填谷、周期计划、需量控制、有序充电、动态扩容等。


图17策略配置界面
应能查询各子系统、回路或设备指*时间的运行参数,报表中显示电参量信息应包括:各相电流、三相电压、总功率因数、总有功功率、总无功功率、正向有功电能等。

图18运行报表
应具有实时报警功能,系统能够对各子系统中的逆变器、双向变流器的启动和关闭等遥信变位,及设备内部的保护动作或事故跳闸时应能发出告警,应能实时显示告警事件或跳闸事件,包括保护事件名称、保护动作时刻;并应能以弹窗、声音、短信和电话等形式通知相关人员。

图19实时告警
应能够对遥信变位,保护动作、事故跳闸,以及电压、电流、功率、功率因数、电芯温度(锂离子电池)、压力(液流电池)、光照、风速、气压越限等事件记录进行存储和管理,方便用户对系统事件和报警进行历史追溯,查询统计、事故分析。

图20历史事件查询
应可以对整个微电网系统的电能质量包括稳态状态和暂态状态进行持续监测,使管理人员实时掌握供电系统电能质量情况,以便及时发现和消除供电不稳定因素。
1)在供电系统主界面上应能实时显示各电能质量监测点的监测装置通信状态、各监测点的A/B/C相电压总畸变率、三相电压不平衡度百分*和正序/负序/零序电压值、三相电流不平衡度百分*和正序/负序/零序电流值;
2)谐波分析功能:系统应能实时显示A/B/C三相电压总谐波畸变率、A/B/C三相电流总谐波畸变率、奇次谐波电压总畸变率、奇次谐波电流总畸变率、偶次谐波电压总畸变率、偶次谐波电流总畸变率;应能以柱状图展示2-63次谐波电压含有率、2-63次谐波电压含有率、0.5~63.5次间谐波电压含有率、0.5~63.5次间谐波电流含有率;
3)电压波动与闪变:系统应能显示A/B/C三相电压波动值、A/B/C三相电压短闪变值、A/B/C三相电压长闪变值;应能提供A/B/C三相电压波动曲线、短闪变曲线和长闪变曲线;应能显示电压偏差与频率偏差;
4)功率与电能计量:系统应能显示A/B/C三相有功功率、无功功率和视在功率;应能显示三相总有功功率、总无功功率、总视在功率和总功率因素;应能提供有功负荷曲线,包括日有功负荷曲线(折线型)和年有功负荷曲线(折线型);
5)电压暂态监测:在电能质量暂态事件如电压暂升、电压暂降、短时中断发生时,系统应能产生告警,事件能以弹窗、闪烁、声音、短信、电话等形式通知相关人员;系统应能查看相应暂态事件发生前后的波形。
6)电能质量数据统计:系统应能显示1min统计整2h存储的统计数据,包括均值、**值、*小值、95%概率值、方均根值。
7)事件记录查看功能:事件记录应包含事件名称、状态(动作或返回)、波形号、越限值、故障持续时间、事件发生的时间。

图21微电网系统电能质量界面
应可以对整个微电网系统范围内的设备进行远程遥控操作。系统维护人员可以通过管理系统的主界面完成遥控操作,并遵循遥控预置、遥控返校、遥控执行的操作顺序,可以及时执行调度系统或站内相应的操作命令。

图22遥控功能
应可在曲线查询界面,可以直接查看各电参量曲线,包括三相电流、三相电压、有功功率、无功功率、功率因数、SOC、SOH、充放电量变化等曲线。

图23曲线查询
具备定时抄表汇总统计功能,用户可以自由查询自系统正常运行以来任意时间段内各配电节点的用电情况,即该节点进线用电量与各分支回路消耗电量的统计分析报表。对微电网与外部系统间电能量交换进行统计分析;对系统运行的节能、收益等分析;具备对微电网供电可靠性分析,包括年停电时间、年停电次数等分析;具备对并网型微电网的并网点进行电能质量分析。

图24统计报表
系统支持实时监视接入系统的各设备的通信状态,能够完整的显示整个系统网络结构;可在线诊断设备通信状态,发生网络异常时能自动在界面上显示故障设备或元件及其故障部位。

图25微电网系统拓扑界面
本界面主要展示微电网系统拓扑,包括系统的组成内容、电网连接方式、断路器、表计等信息。
可以对整个微电网系统范围内的设备通信情况进行管理、控制、数据的实时监测。系统维护人员可以通过管理系统的主程序右键打开通信管理程序,然后选择通信控制启动所有端口或某个端口,快速查看某设备的通信和数据情况。通信应支持ModbusRTU、ModbusTCP、CDT、IEC60870-5-101、IEC60870-5-103、IEC60870-5-104、MQTT等通信规约。

图26通信管理
应具备设置用户权限管理功能。通过用户权限管理能够防止未经授权的操作(如遥控操作,运行参数修改等)。可以定义不同级别用户的登录名、密码及操作权限,为系统运行、维护、管理提供可靠的安全保障。

图27用户权限
应可以在系统发生故障时,自动准确地记录故障前、后过程的各相关电气量的变化情况,通过对这些电气量的分析、比较,对分析处理事故、判断保护是否正确动作、提高电力系统安全运行水平有着重要作用。其中故障录波共可记录16条,每条录波可触发6段录波,每次录波可记录故障前8个周波、故障后4个周波波形,总录波时间共计46s。每个采样点录波至少包含12个模拟量、10个开关量波形。

图28故障录波
可以自动记录事故时刻前后一段时间的所有实时扫描数据,包括开关位置、保护动作状态、遥测量等,形成事故分析的数据基础。
用户可自定义事故追忆的启动事件,当每个事件发生时,存储事故*10个扫描周期及事故后10个扫描周期的有关点数据。启动事件和监视的数据点可由用户*定和随意修改。

图29事故追忆
结束语
本文探讨超*电容与蓄电池两者共同组成的混合储能系统,设计出具备针对性的能力管理策略,从而助力分布式新能源发电系统运行中的功率平衡,**程度上降低系统内部功率波动给外部电网产生的负面冲击,有*确保在孤岛条件下分布式新能源发电系统能够平稳运行。
参考文献
蔡福霖,胡泽春,曹敏健,蔡德福,陈汝斯,孙冠群.提升新能源消纳能力的集中式与分布式电池储能协同规划[J].电力系统自动化,2022,46(20):23-32.
夏荣,李奎.分布式新能源发电中的储能系统能量管理
开云官方端网站登录入口企业微电网设计与应用设计,2022,05版.
上一篇:谈电网侧储能电站应用场景及经济效益分析