
产品分类
更新时间:2024-10-17
浏览次数:528胡冠楠
开云官方端网站登录入口电气股份有限公司 上海嘉定
摘要:全球化经济社会的快速发展,加快了传统能源的消耗,导致能源日益短缺,与此同时还带来了严重的环境污染。因此,利用没有环境污染的太阳能进行光伏发电获得了社会的普遍关注。本文根据传统式光伏电站行业的发展背景及其监控系统的技术设备,给出了现代化光伏电站数据监控系统的现场数据采集过程及相应的数据监控系统方案。
关键词:光伏发电;数据采集;数据监控。
1引言
能源已经成为决定当今社会发展的关键因素。一个国家能否高效、合理的利用随处可见的新能源,直接决定着这个国家未来的发展方向。太阳能作为新能源中不可忽视的重要一员,逐渐走入大众视野。其具有显著特点主要包括清洁、无污染、易获得。正是这些显著的特点使得太阳能的使用逐步流行,并发展成为新能源领域中的一种趋势。应运而生的光伏发电站充分利用太阳能的优势,针对光伏电站行业进行数据采集、数据可视化及数据分析,着力于为光伏设备安装商、运营商及民用商、光伏用户提供线上工具支持;为光伏电站投资人提供数据参考,降低投资风险。同时光伏发电站的高度智能化也使得设备的检查变得简单,由最开始的安排人员现场检查逐步变成自动化检查,较大程度提高人力物力,提高检查效率。
2光伏系统的数据操作
2.1光伏系统中数据采集模块的实现
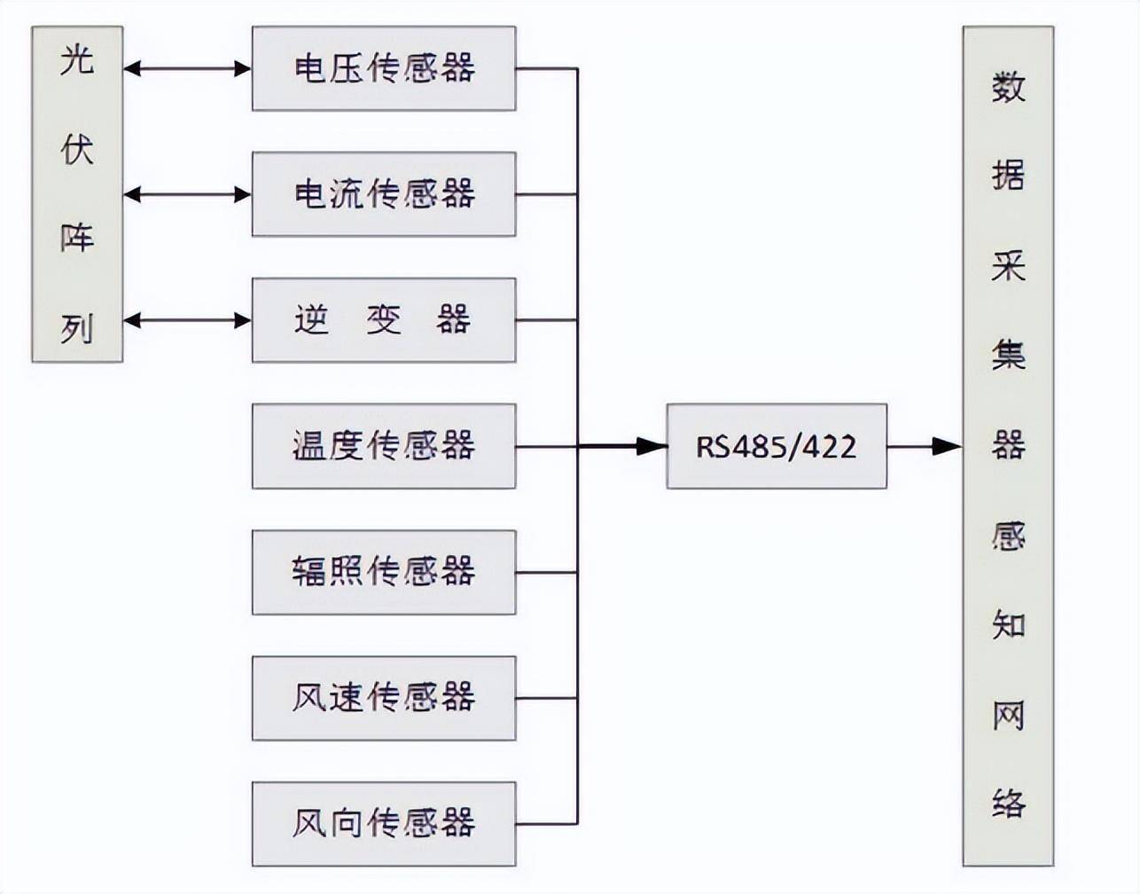
数据采集模块的主要流程如图1所示,本模块主要由数据采集器、气象传感器、光伏阵列传感器、通信终端设备组成。光伏系统通过加入现代化的仪器,帮助用户实时采集光伏电站发电和当地环境参数情况。在传统光伏发电站的基础上,改用更加先进的硬件通讯协议——RS485/422协议,该协议能够更好在网络中运输采集的数据,这些数据主要包括逆变器数据和气象站数据。数据采集模块的功能实现主要是通过采集模块平台收发消息,进行数据传输等。该模块使用的主要是市场上现有的光伏设备生产厂商的产品,例如英臻、华为、阳光、品联、畅洋、淘科等。这些厂商的采集器模块主要是由传感器、控制器等单元构成,采用的是远程数据采集的方式。数据采集模块需要的材料是通信芯片、存储芯片,实现原理则是将各个芯片集成在一块电路板上。系统通过上述器件集成的电路芯片,来快速获取光伏电站的变器数据和气象站数据。

图1数据采集模块及流程
2.2光伏系统中数据处理模块的实现
数据处理模块的实现主要流程如图2所示。数据处理模块主要完成对接收到的数据帧进行校验、解析和转换和存入数据库等功能。

图2数据处理模块的实现主要流程
数据通信模块是采集器与数据预处理平台之间的通信信道,主要是将设备数据使用无线网络终端发送到目标端口。采用的TCP/UDP协议,利用面向连接的TCP协议来实现IP环境下的数据可靠传输。同时又采用端到端发送数据包的方式,通过为采集器获取的数据开辟的连接通道进行传输,在数据预处理平台相应端口下进行数据接收。数据预处理模块主要流程如图3所示:

图3数据预处理模块主要流程
数据预处理模块功能实现:首先根据逆变器、电表、气象站等不同种数据帧格式协议,制定相应的多种解析器,获取帧中包含的电站数据信息;再获取传输到相应数据端口的帧,并将其放入正确的解析器中完成转义。数据预处理模块主要采用标志点匹配算法,对系统中使用到的各项帧格式进行分析,提取数据帧头,数据帧尾的数据格式与长度和整帧数据长度等,并将其作为标志点,然后对标志点进行自动识别与匹配,将原始帧区分后交由相应解析器实现解析。
2.3光伏系统中数据展示模块的实现
数据展示模块的主要实现流程如图4所示。数据展示是指对接收到的电站数据进行数据可视化,展示部分主要分为电站中心,运维中心,展示中心和报表中心。数据展示模块通过对光伏电站的四大中心的展示,给用户提供详尽的光伏电站信息,帮助用户及时了解光伏电站信息和处理光伏电站的突发事件。

图4数据展示模块的主要实现流程
3光伏系统的优势
3.1为光伏电站行业运行、维护和管理问题提供解决方案
光伏电站大多建设在偏僻、环境相对恶劣的地区,派人值守可行度不高。光伏系统设计者考虑到这一问题,在光伏系统中专门增设了数据监控模块,利用电子器件实时检查光伏电站情况,并将数据上传到网络端。在网络发达的今天,人们可以随时通过手机、电脑等进行远程查看数据,也可以在发现问题的第一时间打电话通知电站的管理者。
数据监控模块完成自动化监控的具体解决措施主要有:(1)建立相关的光伏电站管理机制,并充分利用数字信息化技术,实现光伏电站数据共享和远程监控。(2)建立完善的系统故障处理体系,将电站各设备在运行中出现的故障进行整理分类,并记录下相关故障的处理方法。(3)组织技术人员参加各种培训,使其掌握一般系统故障的产生原因,并培养其妥善解决故障的能力。同时安排操作人员负责与设备厂商的联络工作,当电站遇到机械故障时,也能第一时间通知维修人员进行抢修,或者在较短的时间内通知设备厂商更换设备。光伏系统通过上述措施很好实现了自动化监管功能,帮助公司减少了人力资源的浪费。
3.2为光伏电站投资人的投资行为提供决策依据和数据支持
光伏产业作为新能源产业,是我国经济发展的重要产业之一。光伏发电投资不仅可以给经济社会发展提供清洁的能源与电力,而且还可以给投资者带来丰厚的收益。再加上近些年政府对其大力支持,所以光伏电站逐渐成为投资热点。投资者在确定光伏发电是否为一个正确的投资项目之前,可以先对光伏投资项目的特征进行一定的了解,帮助其正确理解和把握光伏发电投资的风险。投资方可将第三方机构的监控数据作为投资决策的参考依据,了解各种风险因素。同时也可根据监控数据实时的查看投资和收益状况,并在之后的合同中制定相应规避风险的方案。
3.3为光伏养老、光伏脱贫、电站交易等提供数据共享和决策支持
光伏扶贫是国家大力倡导的,不仅符合以低碳为理念的能源发展战略,而且也符合以扶贫为工作重点的农村帮扶计划。光伏扶贫可以帮助农村解决用电问题,同时也可以利用农村的劳动力,利用光能来获得收入。
光伏系统为农民脱贫提供途径。光伏系统为实现光伏脱贫的具体措施有:(1)在政府指导支持下确定合适的光伏扶贫模式,建立光伏电站,进行资金投入,同时确定相应的光伏养老政策。(2)在政府鼓励的基础之上,选择有技术手段、有技术实力的光伏脱贫实施单位,同时以村集体为单位进行光伏电站管理,光伏发电所得投资收益也由村集体分发给各户。(3)给当地老百姓做光伏电站管理方面的相关培训,解决部分贫困百姓就业问题。同时教会农村的青壮年一些电站交易的知识,用相对丰厚的待遇留住人才。
4开云官方端网站登录入口分布式光伏运维云平台介绍
4.1概述
AcrelCloud-1200分布式光伏运维云平台通过监测光伏站点的逆变器设备,气象设备以及摄像头设备、帮助用户管理分散在各地的光伏站点。主要功能包括:站点监测,逆变器监测,发电统计,逆变器一次图,操作日志,告警信息,环境监测,设备档案,运维管理,角色管理。用户可通过WEB端以及APP端访问平台,及时掌握光伏发电效率和发电收益。
4.2应用场所
目前我国的两种分布式应用场景分别是:广大农村屋顶的户用光伏和工商业企业屋顶光伏,这两类分布式光伏电站今年都发展迅速。
4.3系统结构
在光伏变电站安装逆变器、以及多功能电力计量仪表,通过网关将采集的数据上传至服务器,并将数据进行集中存储管理。用户可以通过PC访问平台,及时获取分布式光伏电站的运行情况以及各逆变器运行状况。平台整体结构如图所示。

4.4系统功能
AcrelCloud-1200分布式光伏运维云平台软件采用B/S架构,任何具备权限的用户都可以通过WEB浏览器根据权限范围监视分布在区域内各建筑的光伏电站的运行状态(如电站地理分布、电站信息、逆变器状态、发电功率曲线、是否并网、当前发电量、总发电量等信息)。
4.4.1光伏发电
4.4.1.1综合看板
●显示所有光伏电站的数量,装机容量,实时发电功率。
●累计日、月、年发电量及发电收益。
●累计社会效益。
●柱状图展示月发电量

4.4.1.2电站状态
●电站状态展示当前光伏电站发电功率,补贴电价,峰值功率等基本参数。
●统计当前光伏电站的日、月、年发电量及发电收益。
●摄像头实时监测现场环境,并且接入辐照度、温湿度、风速等环境参数。
●显示当前光伏电站逆变器接入数量及基本参数。

4.4.1.3逆变器状态
●逆变器基本参数显示。
●日、月、年发电量及发电收益显示。
●通过曲线图显示逆变器功率、环境辐照度曲线。
●直流侧电压电流查询。
●交流电压、电流、有功功率、频率、功率因数查询。

4.4.1.4电站发电统计
●展示所选电站的时、日、月、年发电量统计报表。

4.4.1.5逆变器发电统计
●展示所选逆变器的时、日、月、年发电量统计报表

4.4.1.6配电图
●实时展示逆变器交、直流侧的数据。
●展示当前逆变器接入组件数量。
●展示当前辐照度、温湿度、风速等环境参数。
●展示逆变器型号及厂商。

4.4.1.7逆变器曲线分析
●展示交、直流侧电压、功率、辐照度、温度曲线。

4.4.2事件记录
●操作日志:用户登录情况查询。
●短信日志:查询短信推送时间、内容、发送结果、回复等。
●平台运行日志:查看仪表、网关离线状况。
●报警信息:将报警分进行分级处理,记录报警内容,发生时间以及确认状态。

4.4.3运行环境
●视频监控:通过安装在现场的视频摄像头,可以实时监视光伏站运行情况。对于有硬件条件的摄像头,还支持录像回放以及云台控制功能。

4.5系统硬件配置
4.5.1 交流220V并网
交流220V并网的光伏发电系统多用于居民屋顶光伏发电,装机功率在8kW左右。

部分小型光伏电站为自发自用,余电不上网模式,这种类型的光伏电站需要安装防逆流保护装置,避免往电网输送电能。光伏电站规模较小,而且比较分散,对于光伏电站的管理者来说,通过云平台来管理此类光伏电站非常有必要,开云官方端网站登录入口在这类光伏电站提供的解决方案包括以下方面:

4.5.2 交流380V并网
根据国家电网Q/GDW1480-2015《分布式电源接入电网技术规定》,8kW~400kW可380V并网,超出400kW的光伏电站视情况也可以采用多点380V并网,以当地电力部门的审批意见为准。这类分布式光伏多为工商业企业屋顶光伏,自发自用,余电上网。分布式光伏接入配电网前,应明确计量点,计量点设置除应考虑产权分界点外,还应考虑分布式电源出口与用户自用电线路处。每个计量点均应装设双向电能计量装置,其设备配置和技术要求符合DL/T448的相关规定,以及相关标准、规程要求。电能表采用智能电能表,技术性能应满足国家电网公司关于智能电能表的相关标准。用于结算和考核的分布式电源计量装置,应安装采集设备,接入用电信息采集系统,实现用电信息的远程自动采集。

光伏阵列接入组串式光伏逆变器,或者通过汇流箱接入逆变器,然后接入企业380V电网,实现自发自用,余电上网。在380V并网点前需要安装计量电表用于计量光伏发电量,同时在企业电网和公共电网连接处也需要安装双向计量电表,用于计量企业上网电量,数据均应上传供电部门用电信息采集系统,用于光伏发电补贴和上网电量结算。
部分光伏电站并网点需要监测并网点电能质量,包括电源频率、电源电压的大小、电压不平衡、电压骤升/骤降/中断、快速电压变化、谐波/间谐波THD、闪变等,需要安装单独的电能质量监测装置。部分光伏电站为自发自用,余电不上网模式,这种类型的光伏电站需要安装防逆流保护装置,避免往电网输送电能,系统图如下。

这种并网模式单体光伏电站规模适中,可通过云平台采用光伏发电数据和储能系统运行数据,开云官方端网站登录入口在这类光伏电站提供的解决方案包括以下方面:


4.5.3 10kV或35kV并网
根据《国家能源局关于2019年风电、光伏发电项目建设有关事项通知》(国发新能〔2019〕49号),对于需要国家补贴的新建工商业分布式光伏发电项目,需要满足单点并网装机容量小于6兆瓦且为非户用的要求,支持在符合电网运行安全技术要求的前提下,通过内部多点接入配电系统。
此类分布式光伏装机容量一般比较大,需要通过升压变压器升压后接入电网。由于装机容量较大,可能对公共电网造成比较大的干扰,因此供电部门对于此规模的分布式光伏电站稳控系统、电能质量以及和调度的通信要求都比较高。
光伏电站并网点需要监测并网点电能质量,包括电源频率、电源电压的大小、电压不平衡、电压骤升/骤降/中断、快速电压变化、谐波/间谐波THD、闪变等,需要安装单独的电能质量监测装置。

上图为一个1MW分布式光伏电站的示意图,光伏阵列接入光伏汇流箱,经过直流柜汇流后接入集中式逆变器(直流柜根据情况可不设置),最后经过升压变压器升压至10kV或35kV后并入中压电网。由于光伏电站装机容量比较大,涉及到的保护和测控设备比较多,主要如下表:




6
结论
随着太阳能等清洁能源的使用领域越来越广,光伏发电技术也在不断普及,数据采集和远程监控也变得越来越重要。数据采集对于后期的科研分析具有重要的实际意义。而远程监控不仅可以降低运营成本,而且也有利于光伏电站的日常运行管理、设备维护等。在光伏系统大力度发展下,越来越多的人从众受益。电力公司可以使用远程监控系统替代员工的值守,投资人员可借助光伏系统获取更将详尽的电站信息,为后期的投资提供决策依据,农民也可在光伏系统的帮助下脱贫。