
产品分类
更新时间:2025-04-15
浏览次数:588胡冠楠 Acrelhgn
开云官方端网站登录入口电气股份有限公司 上海嘉定 201801
摘要:文章针对数据*心机房供配电系统进行优化设计和能效管理研究,旨在提高数据*心的运行效率,降低能耗费用,减少对环境的不良影响。通过分析数据*心供配电系统的基本架构和工作原理,提出负载管理、分布式能源应用、*效供电设备选型、供电系统监控、热管理优化以及能源回收利用等策略,对促进数据*心的可持续发展具有重要意义。
关键词:数据*心;供配电系统;优化设计;能效管理;可持续发展
0引言
随着信息技术的迅速发展,数据*心已成为现代社会信息基础设施的核心,其高能耗和碳排放问题引起人们的广泛关注。供配电系统作为数据*心的核心组成部分,其稳定性和能效性直接影响到数据*心的运行效率与可持续发展。文章通过深入研究数据*心机房供配电系统的优化设计与能效管理,为数据*心行业的可持续发展提供理论支持和技术指导。
1数据*心供配电系统概述
数据*心的电力供应系统主要采用双低压架构,每个低压供电系统都是由维护旁路、不间断电源(UninterruptiblePowerSupply,UPS)单元、蓄电池储能单元以及列柜组成。维护旁路允许对系统进行必要的维护和升级,同时不影响关键负载的电力供应。UPS单元内置电池储能单元,可在市电中断时为关键负载提供连续电力支持,是电源调节和应急供电的核心设备。每个UPS单元由3个独立的UPS输出模块组成,这种设计不仅增强了系统的冗余性,还允许更精细地负载管理和分配。在电力中断时,电池储能单元为UPS提供持续供电所需的能量。列头柜负责将电源分配给机房空调、互联网设备及辅助设施等,是配电系统的关键组成部分。
数据*心供配电系统的拓扑结构设计采用模块化和分层的方式,在满足数据*心不断变化的电力需求的同时,每个模块都可以独立运行并与其他模块协同工作。
2供配电系统优化设计
2.1 负载管理与动态负载调整
在数据*心供配电系统中,负载管理的目标是通过合理分配和调度电力负载,确保电力资源的*效利用和系统的稳定运行。动态负载调整则是在负载需求变化时,通过自动化系统实时调节供电分配,避免过载和电力浪费。负载管理可以通过功率分配矩阵来实现。设P(t)表示t时刻的数据*心总功率需求,Pi(t)表示第i个设备在t时刻的功率需求,则

式中:N表示数据*心内的设备总数。
动态负载调整通过实时监控每个设备的功率需求,根据负载需求变化调整第j个UPS系统的输出功率PUPSj,以满足总功率需求,即

式中:M表示UPS系统的数量。
为实现动态负载调整,系统引入负载预测算法和自动控制机制。负载预测算法基于历史负载数据和实时监控数据,采用机器学习或时间序列分析方法,预测未来的负载需求,并预先调节UPS系统的输出功率。同时,采用负载均衡算法将总功率需求分配到各个UPS系统,使每个UPS的负载均衡,避免某些UPS过载而其他UPS闲置。负载均衡公式为

式中:ΔPj(t)表示第j个UPS系统的动态调整量,用于确保UPS系统在安全运行范围内。
2.2分布式能源与可再生能源应用
分布式能源系统包括太阳能光伏板、风力发电机以及燃料电池等小型发电装置,这些装置可以直接在数据*心现场生成电力,减少对集中式电网的依赖,降低传输损耗。可再生能源特别是太阳能和风能,在数据*心的应用日益广泛。太阳能光伏系统通过光电效应将太阳能直接转换为电能,可以在数据*心屋顶或屋顶附近安装大面积光伏板。风力发电则利用风力驱动风力涡轮机产生电力,适合在风力资源丰富的地区部署。两者的结合能够提供稳定的可再生能源供应,并通过储能系统(如锂离子电池)来平衡发电波动。
2.3*效供电设备选型与配置
在数据*心的*效供电设备选型与配置中,采用多种*效设备,以确保电力供应的可靠性和能效。UPS系统选用500kW和200kW两种类型,效率分别为95%和96%,通过模块化设计和双转换在线式技术提供灵活且稳定的电力保护。*效变压器选用1000kW和2000kW两种类型,效率分别为98%和97.5%,使用低损耗硅钢片和自冷式设计来减少能量损耗。智能配电柜PDU-250A和PDU-500A分别具备99%和98.5%的*效能,支持实时监控和远程管理,确保高可靠性和高集成度。冷却系统采用150kW行间冷却器和1000kW离心式冷水机组,分别提供85%和90%的效率,满足精确温控和大规模冷却需求。备用发电机组选用1500kW柴油发电机,效率为92%,具备高速启动能力,能够应对紧急情况。此外,安装50个100kW的太阳能光伏系统,以20%的效率提供部分电力,实现绿色环保和节能目标。
3能效管理策略
3.1供电系统监控与智能控制
电力监控系统能够对供电系统进行实时监测和分析,利用监测数据实现遥测、遥信、遥控以及异常报警等功能。通过监控系统,运维人员可以随时了解供电系统的运行状态和性能指标,及时发现异常情况并采取相应措施,确保供电系统的稳定性、安全性及*效性。智能控制技术还可以根据数据*心的实际负载情况和能源价格等因素,实现智能调度和优化运行,提高能效水平,降低能源消耗和运营成本,推动数据*心朝着绿色、智能及可持续发展方向迈进。
3.2热管理与散热设计优化
在数据*心能效管理中,通过合理的空气流动设计和冷热通道隔离,*大限度地降低热量在数据*心内部的积存,解决局部温度过高的问题。采用冷热道隔离技术,将设备产生的热量集中排放到热通道中,避免与冷道中的空气混合,提高冷却效率。优化设计散热系统,采用热交换器、散热风扇等*效散热设备,降低散热能耗。利用水冷却技术或液冷技术,将热量直接通过水冷板或液冷管道输送到冷却水或冷却液中,再通过外置冷却设备将热量散发出去,进一步提高散热效率。实时监测并分析数据*心的热量分布情况,结合智能温度监测系统和热力分析软件,及时调整散热设备的运行参数和布局,做到*准的热管理。
3.3数据*心能源回收与利用
数据*心可利用自然资源产生清洁能源,满足部分电力需求。将*效UPS系统、智能空调系统等节能设备或技术引入数据*心,以降低能耗。数据*心可采用电池储能系统或压缩空气储能系统,储存闲置的电力或热能,以备不时之需[5]。此外,数据*心可与周边工业企业或社区建立能源共享机制,向周边用户输出多余的能源,达到共享能源、循环利用的目的。
4案例分析
某大型数据*心位于城市郊区,占地面积广阔,拥有大量的服务器、网络设备及冷却系统。为应对日益增长的能源消耗和环境压力,该数据*心实施一系列能效管理措施。首先,利用服务器和网络设备产生的废热来加热办公区域供应的热水,通过引入余热回收系统来提高能效。其次,将大量太阳能光伏电池板安装在数据*心屋顶,大规模部署光伏发电系统,利用太阳能发电,减少对传统能源的依赖。*后,为提高能源利用效率,采用智能空调系统和节能照明设备优化数据*心的能耗结构。
该数据*心实施能效管理策略前、后的数据如表1所示。

由表1可知:在年能源消耗总量方面,能源消耗总量从5000000kW·h降低至4200000kW·h;在电力消耗成本方面,电力消耗成本从30000000元降低至22000000元;在余热回收方面,余热回收利用率从0提高至40%;在太阳能发电方面,太阳能发电比例从0提高至15%;在系统节能方面,智能空调系统节能率从22.5%提高到25.0%,节能照明设备节能率从27.6%提高到30.0%。综上所述,通过实施能效管理策略,能够有效降低能源消耗和能源成本,进一步提高数据*心的能源利用效率,为数据*心的运行带来实质性的经济效益和节能环保效益。
5开云官方端网站登录入口精密配电及监控系统解决方案
5.1概述
随着数据*心的迅猛发展,数据*心的能耗问题也越来越突出,有关数据*心的能源管理和供配电设计已经成为热门问题,*效可靠的数据*心配电系统方案,是提高数据*心电能使用效率,降低设备能耗的有效方式。要实现数据*心的节能,首先需要监测每个用电负载,而数据*心负载回路非常的多,传统的测量仪表无法满足成本、体积、安装、施工等多方面的要求,因此需要采用适用于数据*心集中监控要求的多回路监控装置。
5.2应用场所
适用于运营商、金融、政府、互联网、企业等数据*心
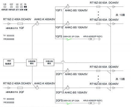
5.3系统结构
1)交流


5.4系统功能
1)主页
开机进入主页,包含进线参数、开关状态、出线参数、报警查询等功能,按按钮可进入各功能界面查看。

2)进线参数监测
监测主路的三相电压、电流、系统频率;各项及总的有功功率,无功功率,视在功率,功率因数,有功电能、无功电能;电流、电压不平衡度;电流、电压谐波含量;*大需量。

3)出线参数监测
分支回路的电压、电流、有功功率、有功电能、功率因数额定电流设置、各相电流值;
负载百分比;*大需量。

4)开关状态
左侧一列为主路开关状态,主路跳闸SD状态、主路防雷开关状态、主路防雷故障点状态,默认为无源检测点,分闸为绿色,合闸为红色。主路右侧的皆为支路开关状态;默认为有源检测点,合闸为红色,分闸为绿色。

5)报警查询
当前报警界面可查看实时报警和历史报警;开关量动作告警;任意数据的定时存储;进线过电流2段阀值越限告警,可任意设定告警值;进线过压、欠压、缺相、过频率、低频率越限告警;声光告警功能。

5.5系统硬件配置
名称 | 图片 | 型号 | 功能 |
精密电源管理系统软件 |
| ACREL-AMC1000 | 一次图显示、进线、出线回路所有电参量监测;回路开关状态监测及报警;负载百分比显示;不平衡度检测;电流两段式报警;事件记录;数据定时存储转发。 |
精密配电柜 |
| ANDPF | 电源分配列柜。为IT机柜提供网络布线传输服务和配电管理。 分为交流和直流列头柜两类。 |
双路交流进线监测模块 |
| AMC100-ZA | 监测A+B双路三相交流进线回路的全电量参数、8路开关状态监测、2路报警输出、2路漏电监测、1路温湿度检测、3路RS485通讯、2-63次谐波 |
双路交流出线监测模块 |
| AMC100-FAK30 | 监测A+B双路交流出线共30分路的全电参量参数和开关状态(有源),1路485通讯 |
双路交流出线监测模块 |
| AMC100-FAK48 | 监测A+B双路交流出线共30分路的全电参量参数和开关状态(有源),1路485通讯 |
双路直流进线监测模块 |
| AMC100-ZD | 监测A+B双路三相直流进线回路的全电量参数、8路开关状态监测、4路报警输出、1路温湿度检测、3路RS485通讯 |
双路直流出线监测模块 |
| AMC100-FDK30 | 监测A+B双路交流出线共30分路的全电量参数和开关量状态(有源)、1路RS485通讯 |
双路直流出线监测模块 |
| AMC100-FDK48 | 监测A+B双路交流出线共48分路的全电量参数和开关量状态(有源)、1路RS485通讯 |
触摸显示屏 |
| ATP007kt | 实时显示精密配电柜进出线的电压、电流、功率、电能、电能质量、开关状态等。 |
双路交流进线监测模块 |
| AMC16Z-ZA | 监测A+B双路三相交流进线回路的全电量参数、6路开关状态监测、2路报警输出、2路漏电监测、1路温湿度检测、1路RS485通讯、相序检测 |
双路直流出线监测模块 |
| AMC16Z-FAK24 | 监测A+B双路交流出线共24分路的全电量参数和开关量状态、1路RS485通讯、相位调整 |
双路直流出线监测模块 |
| AMC16Z-FAK48 | 监测A+B双路交流出线共48分路的全电量参数和开关量状态、1路RS485通讯、相位调整 |
双路直流进线监测模块 |
| AMC16Z-ZD | 监测A+B双路三相直流进线回路的全电量参数、6路开关状态监测、2路报警输出、2路漏电监测、1路温湿度检测、1路RS485通讯、相序检测 |
双路直流出线监测模块 |
| AMC16Z-FDK24 | 监测A+B双路交流出线共48分路的全电量参数和开关量状态、1路RS485通讯、相位调整 |
电流互感器 |
| AKH-0.66-W | 用于列头柜进出线回路电流采集。 |
霍尔传感器 |
| AHKC-F-XXXA/5V | 监测主路电流,孔径43*13 |
6结论
在数据*心机房的供配电系统优化设计中,文章围绕负载管理与调整、分布式能源的应用以及*效供电设备的选型等关键问题进行深入探讨。在能效管理方面,为*大限度地提高数据*心的能效水平,提出供电系统监控、热管理以及能源回收等策略。在未来的数据*心建设和运行中,需要持续采取优化措施,不断完善供配电系统管控流程,从而提高能效管理水平。
参考文献:
[1]靳盼.高校数据*心机房双电源切换供电改造[J].现代建筑电气,2021,12(6):59-61.
[2]孙惠民,徐其勤.数据*心机房供配电设计要点[J].电子技术与软件工程,2020(11):232-233.
[3]徐其勤,孙惠民.数据*心机房配电系统的问题及改进[J].电子技术与软件工程,2020(9):227-228.
[4]魏支坤.试论网络数据*心机房的节能设计[J].决策探索(中),2019(11):89.
[5]代斌.数据*心机房配电系统改造分析[J].信息与电脑(理论版),2018(2):1-2.
[6]朱芳毅.数据*心机房供配电系统优化设计与能效管理研究
[7]数据*心解决方案样本2022.04版
上一篇:电气火灾监控系统的设计与应用