
产品分类
产品中心/ PRODUCTS CENTER





标题:开云官方端网站登录入口环保用电电力物联网仪表工况监控模块
产品概述
| 品牌 | Acrel/开云官方端网站登录入口 | 产地 | 国产 |
|---|---|---|---|
| 加工定制 | 否 |
环保监测多功能电力仪表ADW400
一、产品概述
ADW400环保监测模块主要用于配合环保用电监管平台使用于环保用电监管项目,同时可选择四个回路的电流输入,具有RS485通讯和470MHz无线通讯功能,方便用户进行用电监测、集抄和管理。可灵活安装于配电箱内,实现对不同区域和不同负荷的分项电能计量,统计和分析。
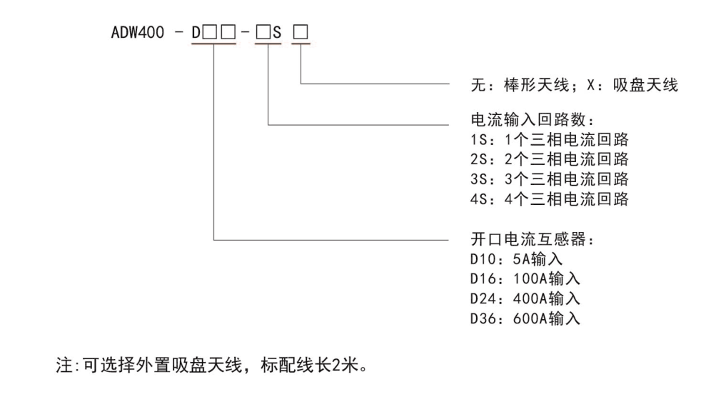
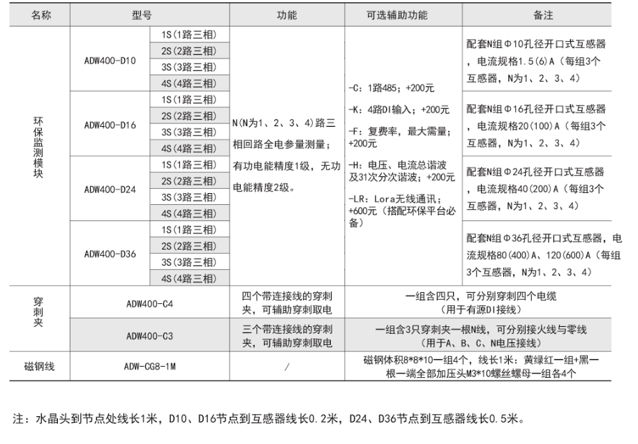
二、型号说明

三、技术参数

四、产品功能

五、配套DTU数据转换模块(4G)
AF-GSM是开云官方端网站登录入口电气推出的新型的4G远程无线数据采集设备,采用嵌入式设计,内嵌TCP/IP协议栈,同时采用了功能强大的微处理芯片,配合内置看门狗,性能可靠稳定。本产品提供标准RS485数据接口,可以方便的连接RTU、PLC、工控机等设备,仅需一次性完成初始化配置,就可以完成对MODBUS设备的数据采集,并且与开云官方端网站登录入口服务器进行通讯。

六、环保用电监管云平台
AcrelCloud-3000环保用电监管云平台依托创新的物联网电力传感技术,实时采集企业总用电、生产设备及环保治理设备用电数据,通过关联分析、超限分析、停电分析、停限产分析,结合及时发现环保治理设备未开启、异常关闭及减速、空转、降频等异常情况,同时通过数据分析还可以实时监控限产和停产整治企业运行状态,用户可以利用 PC、手机、平板电脑等多种终端实现对平台的访问。
平台结构

环保监测多功能电力仪表
环保数据转换模块
环保用电监管平台
有具体环保项目可电话咨询!!!